产品特点
l 铝合金灯体挤压成型,一体化的散热结构设计,比普通结构增加散热面积80%以上,设计中增加了气流散热通道,确保了LED的光效及使用寿命;
l 光源采用CREE/OSRAM,LUMILEDS,超高亮度,光衰小稳定性高;
l 十年的专业经验,独特的驱动技术,确保了每颗LED稳定工作;
l 适合楼体墙面、户外广场、景观建筑物亮化,以及陈列品刷色、室内玻璃等照明装饰,能适应室内外各种温湿度环境。
l 防水设计:双层防水理念,光源采用专用导热硅胶前期处理,灯具再由耐老化硅胶密封,极大的减少由于进水引起的灯具损坏。
l 安装方式:专业的安装支架,可以随意调节灯具投射角度,并可横向调节,安装方便快捷,支架可以选择滑动支撑卡或滑动平卡。
l 出线方式:从安装现场的使用功能及安装的方便性考虑,可选择(1)灯具底部出线;(2)材体侧面出线;(3)端盖出线
色彩效果:可选择单色或1670万种RGB合成全彩色
技术参数
灯体材质:铝挤压灯体,氧化处理
玻璃罩:钢化玻璃外罩,印刷美化处理
系统功率:24W
单颗LED功率:1W
防护等级:IP65
驱动电源1:DC12V / 24V
驱动电源2:220V(内置恒流源)
环境温度:-20°C~55°C
LED颜色(单色):红、黄、蓝、绿、白、暖白、琥珀
LED颜色(全彩):1670万种RGB合成真彩色
发光角度:8度、15度、30度、45度、60度、90度(矩形光效)
重量:1.65kG
产品规格

产品选型
![]() |
|
|
| |||
QC-XL-2001-SA18 |
|
|
| |||
QC-XL-2001-SA24 |
|
|
|
|
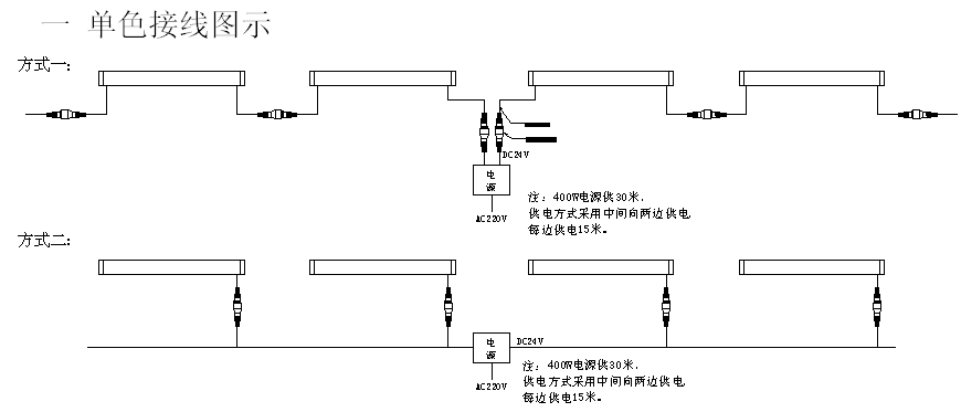
接线图示
二 RGB全彩接线图
说明:每个485接口串接170个点位


